




易卖工控网(www.ymgk.com)提供”LK910和利时PLC模块 DCS备件销售 DCS工控备件 DCS备件销售”,产品详情:品牌/厂家:和利时、型号:LK910、成色:全新、货期:期货 3天内发货、保修:365天,更多产品详情就上易卖工控网。

LK910基本特征
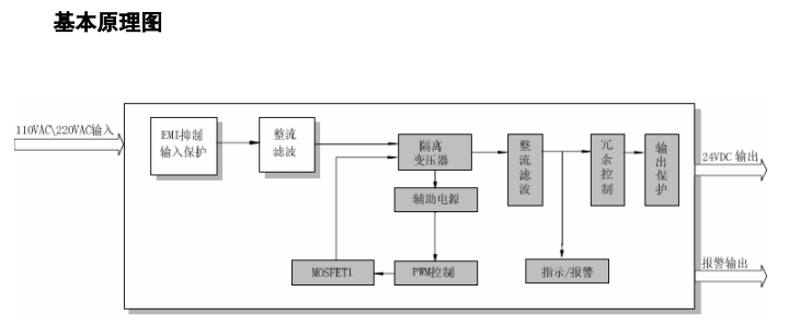
• • 输入电压:100VAC~120VAC/200~240VAC,
切换开关选择
输入电压:100VAC~120VAC/200~240VAC,
切换开关选择
• • 输入输出隔离LK910
• • 输出电压:24VDC
• • 输出短路/超温保护
• • 额定功率:120W
• • 输出过载/过压保护LK910
• • 支持1+1冗余
• • 输出状态查询
LK910√ 支持电源冗余、CPU冗余、以太网冗余、PROFIBUS-DP总线冗余
√ 具有通信故障时输出预置功能
√ 提供三防(防潮、防盐雾、防霉 )模块 

发布询价成功