





易卖工控网(www.ymgk.com)提供”10KV高压电抗器 干式铁芯高压电抗器 CKSC高压电抗器 CKSC-288/10-6高压电抗器”,产品详情:品牌/厂家:上海昌日、型号:CKSC-288/10-6、成色:全新、货期:期货 7天内发货、保修:365天,更多产品详情就上易卖工控网。
10KV高压电抗器 干式铁芯高压电抗器 CKSC高压电抗器 CKSC-288/10-6高压电抗器
通常我们说的高压电抗器分为并联和串联电抗器两种,我公司生产的主要是串联(环氧浇注式)电抗器,单相和三相各个型号,我司高压磨具设备齐全,检测设备精密,包装牢靠,欢迎采购。
高压串联电抗器里面通过的是交流,与补偿电容器串联,对稳态性谐波(5、7、11、13次)构成串联谐振。一般情况下5-6%电抗率,属于高感值电抗器 。
10KV高压电抗器与并联电容器组串联,具有补偿电网无功功率、提高功率因数、抑制谐波电流、限制合闸涌流等功能,适用于电力系统、电力化铁道、冶金、石化等较高防火要求、电磁干扰要求和安装空间有限的城网变电站、地下变电站和微机控制变电站等场所
10KV高压电抗器 干式铁芯高压电抗器 CKSC高压电抗器 CKSC-288/10-6高压电抗器
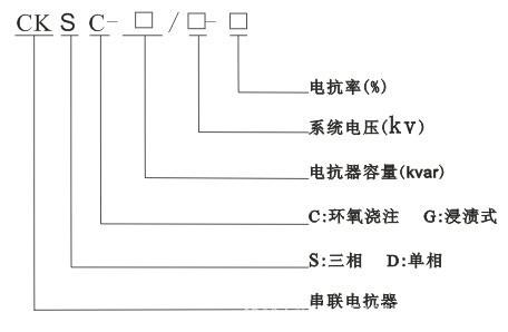
CKSC-288/10-6 全称是10KV三相高压环氧浇注电抗器
电抗器容量是 288KVAR
高压指的是10KV系统
电容柜补偿的容量是4800KVAR
CKSC中的S代表的是三相电抗器 如果是D 代表单相电抗器
6指的是电抗率, 常用的电抗率有 1% 6% 7% 12% 14%等
壹,10KV高压电抗器CKSC-288/10-6规格参数
型式 |
| 串联电抗 | 电抗率 | 6% |
容量 | 288Kvar | 联结 | - | |
电压 | 10kV | 电流 | 277.14A | |
相数 | 三相 | 频率 | 50Hz | |
冷却方式 | 自冷 | 耐压 | 42000V | |
产地 | 上海 | 品牌 | 昌日 | |
贰,10KV高压电抗器CKSC-288/10-6电抗器外形示意图

参,CKSC-288/10-6 全称是10KV三相高压环氧浇注电抗器 使用场合
补偿电网无功功率、提高功率因数、抑制谐波电流、限制合闸涌流等功能,适用于电力系统、电力化铁道、冶金、石化等较高防火要求、电磁干扰要求和安装空间有限的城网变电站、地下变电站和微机控制变电站等场所
肆,10KV高压电抗器CKSC-288/10-6型号意义

伍,10KV高压电抗器CKSC-288/10-6使用环境特点
1.眀拔高度不超过2000米。
2.运行环境温度-25℃~+45℃,相对湿度不超过90%。
3.栀围无有害气体,无易燃易爆物品。
4.栀围环境应有良好的通风条件。
陆,10KV高压电抗器CKSC-288/10-6性能及技术参数
1.可用于系统电压为:6kV、10kV、10.5kV、11kV。
2.电抗率为:1%、4.5%、5%、6%、7%、12%、14%
3.绝缘等级:F级,电抗器噪声:≤45dB
4.过载能力:≤1.35倍下连续运行
5.电抗器相与相之间不平横度不大于±3%,电感量误差控制在+3%以内。
柒,10KV高压电抗器CKSC-288/10-6抗我公司生产高压电结构特点
***、其铁芯材料采用的是推荐的进口硅钢片,芯柱被多个气隙分成均匀的小段。气隙的隔绝介质采用的是环氧布板,这样就能够保证气隙在长期运行中不发生变化。
第二、铁芯的端面采用了推荐的硅钢片端面胶,它的粘合力非常强,能够使硅钢片紧紧地粘结一起,不仅有效地减小了运行时的噪音,并且防潮防尘性能也十分优异。
第三、高压串联电抗器的整个外形呈环氧浇注型,其内外线圈的敷设采用了环氧玻璃网格分布方法,并且是采用F级环氧浇注体系在真空状态下进行浇注,不仅具有强大的绝缘性能,而且还具有极高的机械强度,即使是受到大电流冲击也不会开裂。
第四、第三条中提到的环氧浇注线圈具有防水、局部放电量低等优点,即使是在极其恶劣的环境条件下也能安全运行。
第五、环氧浇注线圈的上下端都采用了环氧垫块和硅橡胶防震垫,能够有效减小线圈运行时的震动强度
影响 CKSC-288/10-6电抗器的使用寿命因素
就是电抗器在额定的负载下可以长期正常运行的时间。还有电抗器的使用寿命都是根据其材料来决定的。其中制造电抗器的材料分为绝缘材料和金属材料着两大类:金属的材料耐高温,而绝缘的材料在长时间内比较高的温度、磁场和电场的相互作用之


我公司生产CKSC系列电抗器,产品品种齐全,工艺,质量精益求精。公司本着服务“只有起点,没有终点”的理念,持续为广大用户提供推荐产品与服务。
高压电抗器常用规格型号
型 号 | 并联电 | 电容额 | 额定 | 额定 | 额定 | 额定 | 额定 | 损 耗 | 外型尺寸(见附图) | |||
|
|
|
|
|
|
|
|
| a | b | c | |
| (kVar) | (kV) | (%) | (kVar) | V | A | (Ω) | (kW) | (mm) | (mm) | (mm) | |
CKSC-15/10-5 | 300 | 11/√3 | 5 | 15 | 317.5 | 15.75 | 20.159 | 0.335 | 280 | 460 | 900 | |
CKSC-9/10-6 |
| 11/√3 | 6 | 18 | 381.1 | 15.74 | 24.212 | 0.385 | 290 | 460 | 960 | |
CKSC-36/10-12 |
| 12/√3 | 12 | 36 | 831.4 | 14.43 | 57.616 | 0.647 | 305 | 460 | 980 | |
CKSC-30/10-5 | 600 | 11/√3 | 5 | 30 | 317.5 | 31.50 | 10.079 | 0.564 | 300 | 460 | 980 | |
CKSC-36/10-6 |
| 11/√3 | 6 | 36 | 381.1 | 31.49 | 12.102 | 0.647 | 300 | 460 | 980 | |
CKSC-72/10-12 |
| 12/√3 | 12 | 72 | 831.4 | 28.87 | 28.798 | 1.087 | 330 | 460 | 1040 | |
CKSC-45/10-5 | 900 | 11/√3 | 5 | 45 | 317.5 | 47.24 | 6.721 | 0.764 | 310 | 460 | 1000 | |
CKSC-54/10-6 |
| 11/√3 | 6 | 54 | 381.1 | 47.23 | 8.069 | 0.876 | 310 | 460 | 1000 | |
CKSC-108/10-12 |
| 12/√3 | 12 | 108 | 831.4 | 43.30 | 19.201 | 1.474 | 350 | 520 | 1100 | |
CKSC-60/10-5 | 1200 | 11/√3 | 5 | 60 | 317.5 | 62.99 | 5.040 | 0.949 | 320 | 460 | 1020 | |
CKSC-9/10-6 |
| 11/√3 | 6 | 72 | 381.1 | 62.98 | 6.051 | 1.087 | 330 | 460 | 1050 | |
CKSC-144/10-12 |
| 12/√3 | 12 | 144 | 831.4 | 57.73 | 14.402 | 1.829 | 360 | 520 | 1130 | |
CKSC-75/10-5 | 1500 | 11/√3 | 5 | 75 | 317.5 | 78.74 | 4.032 | 1.121 | 320 | 460 | 1025 | |
CKSC-90/10-6 |
| 11/√3 | 6 | 90 | 381.1 | 78.72 | 4.841 | 1.285 | 340 | 460 | 1085 | |
CKSC-180/10-12 |
| 12/√3 | 12 | 180 | 831.4 | 72.17 | 11.520 | 2.162 | 370 | 520 | 1160 | |
CKSC-90/10-5 | 1800 | 11/√3 | 5 | 90 | 317.5 | 94.49 | 3.360 | 1.285 | 340 | 460 | 1075 | |
CKSC-108/10-6 |
| 11/√3 | 6 | 108 | 381.1 | 94.46 | 4.035 | 1.474 | 350 | 460 | 1100 | |
CKSC-216/10-12 |
| 12/√3 | 12 | 216 | 831.4 | 86.60 | 9.600 | 2.479 | 380 | 520 | 1200 | |
CKSC-105/10-5 | 2100 | 11/√3 | 5 | 105 | 317.5 | 110.24 | 2.880 | 1.443 | 340 | 520 | 1080 | |
CKSC-126/10-6 |
| 11/√3 | 6 | 126 | 381.1 | 110.21 | 3.458 | 1.654 | 350 | 520 | 1110 | |
CKSC-252/10-12 |
| 12/√3 | 12 | 252 | 831.4 | 101.03 | 8.229 | 2.783 | 390 | 520 | 1230 | |
CKSC-120/10-5 | 2400 | 11/√3 | 5 | 120 | 317.5 | 125.98 | 2.520 | 1.595 | 350 | 520 | 1110 | |
CKSC-144/10-6 |
| 11/√3 | 6 | 144 | 381.1 | 125.95 | 3.026 | 1.829 | 350 | 520 | 1110 | |
CKSC-288/10-12 |
| 12/√3 | 12 | 288 | 831.4 | 115.47 | 7.200 | 3.076 | 400 | 520 | 1255 | |
CKSC-135/10-5 | 2700 | 11/√3 | 5 | 135 | 317.5 | 141.73 | 2.240 | 1.743 | 350 | 520 | 1125 | |
CKSC-162/10-6 |
| 11/√3 | 6 | 162 | 381.1 | 141.70 | 2.689 | 1.997 | 360 | 520 | 1150 | |
|
|
|
|
|
|
|
|
|
|
|
| |
我公司生产的高压电抗器CKSC-288/10-6电抗器厂家,高压电抗器是我们主打产品,产品出口国外,畅销国内,深受国内外用户的认可。
发布询价成功